| 當前位置:首頁->方案設計 |
|
| 基于LED電源的幾個EMC/EMI控制技術解析 |
|
|
| 文章來源:永阜康科技 更新時間:2019/12/4 10:09:00 |
在線咨詢: |
| |
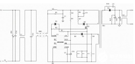
首先我們來看一下能夠影響到EMI/EMC的幾個因素:驅動電源的電路結構;開關頻率、接地、PCB設計、智能LED電源的復位電路設計。由于最初的LED電源就是線性電源,但是線性電源在工作時會以發熱的形式損耗大量能量。線性電源的工作方式,使他從高壓變低壓必須有將壓裝置,一般的都是變壓器,再經過整流輸出直流電壓。雖然笨重,發熱量大,優點是,對外干擾小,電磁干擾小,也容易解決。而現在使用比較多的LED開關電源,都是以 PWM形式的LED驅動電源是讓功率晶體管工作在導通和關斷狀態。在導通時,電壓低,電流大;關斷時,電壓高,電流小,因此功率半導體器件上所產生的損耗也很小。缺點比較明顯的是,電磁干擾(EMI)也更嚴重。
LED電源的電磁兼容出現問題一般是開關電路的電源中。而開關電路是開關電源的主要干擾源之一。開關電路是LED驅動電源的核心,開關電路主要由開關管和高頻變壓器組成。它產生的du/dt具有較大幅度的脈沖,頻帶較寬且諧波豐富。這種高頻脈沖干擾產生的主要原因是:開關管負載為高頻變壓器初級線圈,是感性負載。導通瞬間,初級線圈產生很大的涌流,并在初級線圈的兩端出現較高的浪涌尖峰電壓;斷開瞬間,由于初級線圈的漏磁通,致使部分能量沒有從一次線圈傳輸到二次線圈,電路中形成帶有尖峰的衰減振蕩,疊加在關斷電壓上,形成關斷電壓尖峰。高頻脈沖產生更多的發射,周期性信號產生更多的發射。在LED電源系統中,開關電路產生電流尖峰信號,而當負載電流變化時也會產生電流尖峰信號。這就電磁干擾根源之一。
基本上在所有電磁干擾問題的題目中,主要是因為不適當的接地引起的。有三種信號接地方法:單點、多點和混合。在開關電路頻率低于1MHz時,可采用單點接地方法,但不適宜高頻;在高頻應用中,最好采用多點接地。混合接地是低頻用單點接地,而高頻用多點接地的方法。地線布局是關鍵,高頻數字電路和低電平模擬電路的接地電路盡不能混合。可以說適當的印刷電路板(PCB)布線對防止EMI是至關重要的。在LED電源中,有不少智能LED電源采用單片機控制,并且有的LED電源采用單片機控制開關電路的占空比,單片機的看門狗系統對整個LED電源的運行起著特別重要的作用,由于所有的干擾源不可能全部被隔離或往除,一旦進進CPU干擾程序的正常運行,那么復位系統結合軟件處理措施就成了一道有效的糾錯防御的屏障了。常用的復位系統有以下兩種:①外部復位系統。外部“看門狗”電路可以自己設計也可以用專門的“看門狗”芯片來搭建。這樣,假如程序系統陷進一個死循環,而該循環中恰巧有著“喂狗”信號的話,那么該復位電路就無法實現它的應有的功能了。②現在越來越多的LED電源都帶有自己的片上復位系統,這樣用戶就可以很方便的使用其內部的復位定時器了,但是,有些智能LED電源的控制電路復位指令太過于簡單,這樣也會存在象上述死循環那樣的“喂狗”指令,使其失往監控作用。

要解決LED驅動電源的電磁干擾問題,從硬件上可從以下幾個方面入手:
1.減少開關電源本身的干擾:軟開關技術,在原有的硬開關電路中增加電感和電容元件,利用電感和電容的諧振,降低開關過程中的du/dt和di/dt,使開關器件開通時電壓的下降先于電流的上升,或關斷時電流的下降先于電壓的上升,來消除電壓和電流的重疊。開關頻率調制技術,通過調制開關頻率fc,把集中在fc及其諧波2fc、3fc…上的能量分散到它們周圍的頻帶上,以降低各個頻點上的EMI幅值。元器件的選擇,選擇不易產生噪聲、不易傳導和輻射噪聲的元器件。通常特別值得注意的是,二極管和變壓器等繞組類元器件的選用。反向恢復電流小、恢復時間短的快速恢復二極管是開關電源高頻整流部分的理想器件。合理使用電磁干擾濾波器,EMI濾波器的主要目的之一,電網噪聲是電磁干擾的一種,它屬于射頻干擾(RFI),其傳導噪聲的頻譜大致為10KHz~30MHz,最高可達150MHz.在一般情況下,差模干擾幅度小,頻率低,所造成的干擾較小;共模干擾幅度大,頻率高,還可以通過導線產生輻射,所造成的干擾較大。欲削弱傳導干擾,最有效的方法就是在開關電源輸入和輸出電路中加裝電磁干擾濾波器。LED電源一般采用簡易式單級EMI濾波器,主要包括共模扼流圈和濾波電容。EMI濾波器能有效抑制開關電源適配器的電磁干擾。
2.通過切斷干擾信號的傳播途徑來減少電磁干擾問題:第一種情況是電源線干擾可以使用電源線濾波器濾除。一個合理有效的開關電源EMI濾波器應該對電源線上差模和共模干擾都有較強的抑制作用。改善PCB板的電磁兼容性設計PCB是LED電源系統中電路元件和器件的支撐件,它提供電路元件和器件之間的電氣連接。隨著電子技術的飛速發展,PCB的密度越來越高。PCB設計的好壞對LED電源系統的電磁兼容性影響很大。實踐證實,即使電路原理圖設計正確,印刷電路板設計不當,也會對LED電源系統的可靠性產生不利影響。PCB抗干擾設計主要包括PCB布局、布線及接地,其目的是減小PCB的電磁輻射和PCB上電路之間的串擾。還有,一般變壓器電磁干擾引發的交流聲頻率一般為50HZ左右,而地線布線不當導致的交流聲,由于整流電路的倍頻作用頻率約為100HZ,仔細區分還是可以察覺的。因此,在設計印刷電路板的時候,應留意采用正確的方法,遵守PCB設計的一般原則,并應符合抗干擾的設計要求。
3.主動大幅增強受干擾體的抗干擾能力:在LED電源系統中輸進/輸出也是干擾源的傳導線,和接收射頻干擾信號的拾檢源,我們設計時一般要采取有效的措施:采用必要的共模/差模抑制電路,同時也要采取一定的濾波和防電磁屏蔽措施以減小干擾的進進。在條件許可的情況下盡可能采取各種隔離措施(如光電隔離或者磁電隔離),從而阻斷干擾的傳播。防雷擊措施,室外使用的LED電源系統或從室外排擠引進室內的電源線、信號線,要考慮系統的防雷擊題目。常用的防雷擊器件有:氣體放電管、TVS(Transient Voltage Suppression)等。氣體放電管是當電源的電壓大于某一數值時,通常為數十V或數百V,氣體擊穿放電,將電源線上強沖擊脈沖導進大地。TVS可以看成兩個并聯且方向相反的齊納二極管,當兩端電壓高于某一值時導通。其特點是可以瞬態通過數百乃上千A的電流。
通過本文我們可以總結出針對于LED電源EMC/EMI的主要幾個控制技術是:電路措施、EMI濾波、元器件選擇、屏蔽和印制電路板抗干擾設計等。如果能正確合理的對這些問題進行解決,通過LED驅動電源順利通過3C認證,不是問題! |
| |
|
|
|
|
|
| |
| |
| |
 |
您可能對以下產品感興趣 |
 |
|
 |
| 產品型號 |
功能介紹 |
兼容型號 |
封裝形式 |
工作電壓 |
備注 |
| CS8676 |
2X20W/12V/4Ω或33W/16V/4Ω |
|
ESOP-16 |
5V-18V |
擴頻功能,低空載電流,40倍增益,免濾波,2X20W&33W(PBTL) D類音頻放大器 |
| CS5090 |
CS5090E是一款5V輸入,最大1.5A充電電流,支持雙節鋰電池串聯應 用,鋰離子電池的升壓充電管理IC.CS5090E集成功率MOS,采用異步開關架構,使其在應用時僅需極少的外圍器件,可有效減少整體方案 尺寸,降低BOM成本 。 |
CS5080/CS5082 |
ESOP-8 |
4.5V-6.5V |
5V USB輸入,最大1.5A充電電流,帶NTC,雙節鋰電升壓充電管理電路 |
| HT7166 |
輸入電壓范圍VIN:2.7V-13V;輸出電壓范圍VOUT:4.5V-13V;內部固定峰值電流:10A
|
|
ESOP-8 |
2.7V-13V |
ESOP-8帶輸出關斷的13V、10A同步升壓IC |
|
| |
|
| |
|
|