電荷泵的工作過程為:首先儲存能量,然后以受控方式釋放能量,以獲得所需的輸出電壓。電容式電荷泵采用電容器來儲存能量,并通過開關陣列和振蕩器、邏輯電路、比較控制器來實現電壓的提升。因電荷泵工作在較高頻率下,故可使用小型陶瓷電容器(1 μF),因其占用空間最小,使用成本較低。電荷泵僅用外部電容器即可提供±2倍壓的輸出電壓。其損耗主要來自電容器的等效串聯電阻(ESR)和內部開關管的RDS-ON。電荷泵變換器不使用電感器,因此其輻射EMI可以忽略。其輸入端噪聲可用一只小型電容器濾除。它的輸出電壓是工廠生產時精密預置的,可通過后端片上的線性調整器調整,因此電荷泵在設計時可按需要增加電荷泵的開關級數,以便為后端調整器提供足夠的調整空間。
電荷泵電壓反轉器并不穩壓,即有負載電流時,輸出電壓將根據負載發生變化。電荷泵電壓反轉器的輸出電流與輸出電壓的變化曲線稱為輸出特性曲線,其特性是:輸出電流越大,輸出電壓變化越大。
通常以輸出電阻R。來表示輸出電流與輸出電壓的關系。若輸出電流從零增加到IOUT,輸出電壓變化為ΔU,則輸出電阻R。為

輸出電阻R。越小,輸出電壓的變化越小,輸出特性越好。電容式電荷泵十分適用于便攜式電子設備的電源設計,其中輸出電壓可調的電容式電荷泵是一個將電容式電荷泵和線性調整器集成在同一芯片內的電源系統,如圖1所示。

圖1 電容式電荷泵的內部結構
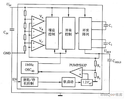
如圖2所示為開關電容電壓調節器框圖,當輸出電壓超過期望的極限時,器件不會開啟,消耗的電源電流將很小。在這種空閑狀態期間,輸出電容為負載提供輸出電流。隨著這個電容不斷放電及輸出電壓降低到期望的輸出電壓以下,電荷泵將被激活直到輸出電壓再次高于這個值。

圖2 開關電容電壓調節器框圖
在輕負載下,如圖2所示的調節結構的主要優勢是很明顯的。因其通過輸出電容為負載提供電能,當電源電流非常低時,輸出電容只需要偶爾通過電荷泵進行再次充電。
調壓電荷泵在一個寬的輸入范圍內不能維持高的效率,因為輸入/輸出電流比是根據基本的電壓轉換進行調節的,任何比輸入電壓乘以電荷泵增益所得的值更低的輸出電壓將導致變換器內額外的功耗,并且效率會成比例地降低,參考下式的說明。

電荷泵根據輸入/輸出比例改變增益,以在整個輸入電壓范圍內獲得最高的轉換效率。理想的情況是增益應該線性地變化。因電荷泵的泵電容和開關數量,故只能有限的配置增益的級數。
在如圖2所示的電路中,輸入電壓被調節,并被饋入到三個比較器的正向結點。比較器的所有反向結點連接到輸出電壓端。電荷泵增益控制電路根據輸入/輸出電壓比,選擇最小的增益G,這樣就可以獲得期望的電壓轉換效率。 |